Datasheet LT1158 (Analog Devices) - 7
| 制造商 | Analog Devices |
| 描述 | Half Bridge N-Channel Power MOSFET Driver |
| 页数 / 页 | 22 / 7 — BLOCK DIAGRAM |
| 文件格式/大小 | PDF / 250 Kb |
| 文件语言 | 英语 |
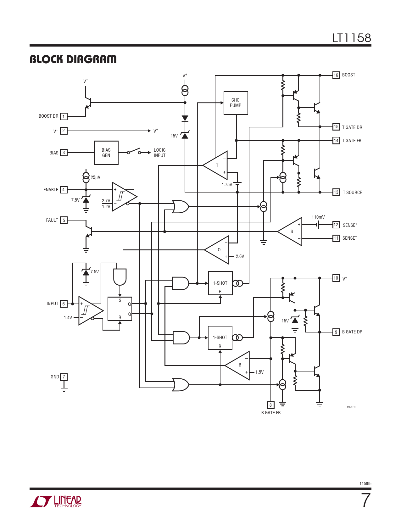
BLOCK DIAGRAM

该数据表的模型线
文件文字版本
LT1158
BLOCK DIAGRAM
V+ 16 BOOST V+ CHG PUMP BOOST DR 1 15 T GATE DR V+ 2 V+ 15V 14 T GATE FB BIAS LOGIC BIAS 3 GEN INPUT – T + 25μA 1.75V ENABLE 4 + 13 T SOURCE 7.5V 2.7V – 1.2V 110mV FAULT 5 + 12 SENSE+ S – 11 – SENSE– O + 2.6V 7.5V 10 V+ 1-SHOT R S INPUT 6 + Q Q 1.4V – R 15V 9 B GATE DR 1-SHOT R – B + 1.5V GND 7 8 1158 FD B GATE FB 1158fb 7